海灣GST-LD-8318啟停按鈕結構特征、安裝與布線
海灣8318啟停按鈕完整型號為GST-LD-8318,本文將重點介紹海灣GST-LD-8318外形勢圖、接線端子圖以及應用示意圖。
GST-LD-8318緊急啟停按鈕的外形示意圖如圖1所示。

??圖1
按鈕底殼與上蓋之間采用插接方式,通過兩個螺釘鎖緊(如圖2所示),底殼底部有安裝孔,安裝時將底殼安裝在86H50型預埋盒上,安裝方式見圖3,安裝孔距如圖4所示。

??圖2

??圖3
GST-LD-8318緊急啟停按鈕端子示意圖如圖4所示。
??Z1、Z2:無極性信號總線輸入。
??K1、K2:啟動無源常開輸出。

??圖4
??布線要求:信號總線采用截面積不小于1.0mm2的雙絞線。
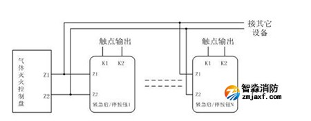
GST-LD-8318緊急啟停按鈕應用方法
??按鈕采用兩線制與氣體滅火控制器連接,允許最多10只按鈕(如果該回路中還配接有GST-LD-8316手自動轉(zhuǎn)換開關,則轉(zhuǎn)換開關和按鈕一共最多可以接10只)同時控制同一氣體滅火鋼瓶,當多只按鈕連接時需采用并聯(lián)連接,如圖5所示(圖中的N≤10)。

??圖5
海灣消防公司主營:海灣消防報警系統(tǒng)銷售,消防設備安裝,海灣氣體滅火、海灣電氣火災、消防水噴淋系統(tǒng)施工安裝,售后維修,海灣消防網(wǎng)站:http://www.siditoys.com.cn/;海灣消防服務熱線:4006-598-119
本頁關鍵詞:海灣GST-LD-8318啟停按鈕結構特征、安裝與布線
上一篇:海灣消防電氣火災監(jiān)控系統(tǒng)的配置方法 下一篇:海灣JB-KR-GSTN004可燃氣體報警控制器功能及特點介紹


蘇公網(wǎng)安備32058102002147號